MBR一体化污水处理设备

一、产品介绍
MBR一体化污水处理设备采用膜生物反应器技术,该技术是生物处理技术与膜分离技术相结合的一种新工艺,不仅取代了传统工艺中的二沉池,高效地进行固液分离,得到直接使用的稳定中水;又能在生物池内维持高浓度的微生物量,工艺剩余污泥少,极有效地去除氨氮,出水悬浮物和浊度接近于零,出水中细菌和病毒被大幅度去除,能耗低,占地面积小。70年代在美国、日本、南非和欧洲许多国家就已开始将膜生物反应器用于污水和废水处理的研究工作。目前日本有1000余座MBR在运转。其水源取自生活污水(如淋浴排水、盥洗排水、洗衣排水、厨房排水、厕所排水等〕和冷却水。
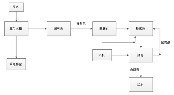
二、工艺流程

生活污水经收集于化粪池(原有,内部含有格栅),均质均量、水解酸化,可去除大部分COD;化粪池出水汇入集水井;集水井内部装污水提升泵,集水井安装格栅,防止提升泵堵塞,集水井出水提升进入缺氧池;废水进入缺氧池(缺氧池内装有弹性填料),主要目的除磷,同时去除BOD5;缺氧池出水进入MBR膜池(膜池内装有MBR膜组件),进一步去除BOD5、SS,处理的污水通过MBR膜之后排入清水池,设置清水池目的是作为事故池同时保障清水池出水达标排放,出水经清水池达标外排或者回用。
缺氧池和膜池都装有曝气装置,通过控制阀门来控制进气量;风机每隔10min运行30min,保证膜池的溶解氧的浓度在5mg/L左右,缺氧池溶解氧的浓度控制在0.5mg/L左右,厌氧池的溶解氧浓度在0.2mg/L以下;出水用的是自吸泵(两台,一用一备),自动情况下自吸泵的运行停止时由膜池的液位控制器来实现高开低停,低液位时必须保证膜片浸没在水中。
三、产品特点
1、污染物去除效率高,处理出水水质好。
2、污泥浓度高,装置容积负荷大,占地面积小。
3、有利于增殖缓慢或高效微生物的截留,提高系统的硝化效果和对难降解有机物的处理能力。
4、剩余污泥产生量低。
5、易于实现自动控制,操作管理方便。
6、经处理后排放水SS和浊度都接近于零,可实现回用。
四、工艺参数
1、原水PH保证在6~9的范围内。
2、运行最佳温度20~30度。
3、运行保证废水营养BOD5:N:P=100:5:1左右。
五、订货须知
订货时需注明处理废水种类和处理量等。